Naukowcy z NASA, dzięki urządzeniu umieszczonym na Międzynarodowej Stacji Kosmicznej, wykryli ponad 50 miejsc na Ziemi, z których pochodzą szczególnie wysokie emisje metanu do atmosfery. Ten gaz cieplarniany jest, według badaczy, równie niebezpieczny dla klimatu jak dwutlenek węgla. "To, co odkryliśmy w tym krótkim czasie, już przewyższa nasze oczekiwania" - powiedział pracujący przy projekcie Andrew Thorpe.
Metan to gaz cieplarniany, który składa się z jednego atomu węgla i czterech atomów wodoru. W przyrodzie powstaje w wyniku beztlenowego rozkładu szczątków roślinnych. Dwoma największym źródłami metanu są rolnictwo i przemysł energetyczny. Ten związek chemiczny jest na przykład głównym składnikiem gazu kopalnianego i gazu ziemnego.
Metan ma większą zdolność do zatrzymywania ciepła niż dwutlenek węgla. Silnie zanieczyszcza także powietrze, którym oddychamy. Może prowadzić do chorób takich jak astma czy rozedma płuc.
W opinii wielu naukowców redukcja emisji metanu jest kluczowa w powstrzymaniu skutków kryzysu klimatycznego, np. wzrostu globalnej temperatury Ziemi.
W lipcu NASA zainstalowała na Międzynarodowej Stacji Kosmicznej nowe oprogramowanie. Projekt pod nazwą EMIT (Earth Surface Mineral Dust Source Investigation) miał pomóc w zrozumieniu wpływu, jaki pył zawieszony w powietrzu ma na klimat. Celem urządzenia była identyfikacja składu mineralnego pyłu dostającego się do atmosfery z pustyń i innych suchych terenów. Naukowcy mierzyli długość fal światła, które odbijało się od powierzchni w danych miejscach.
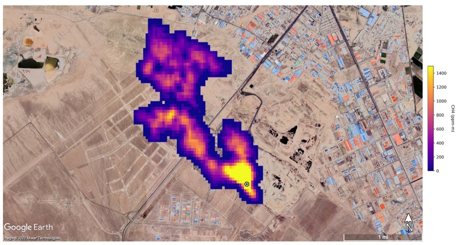
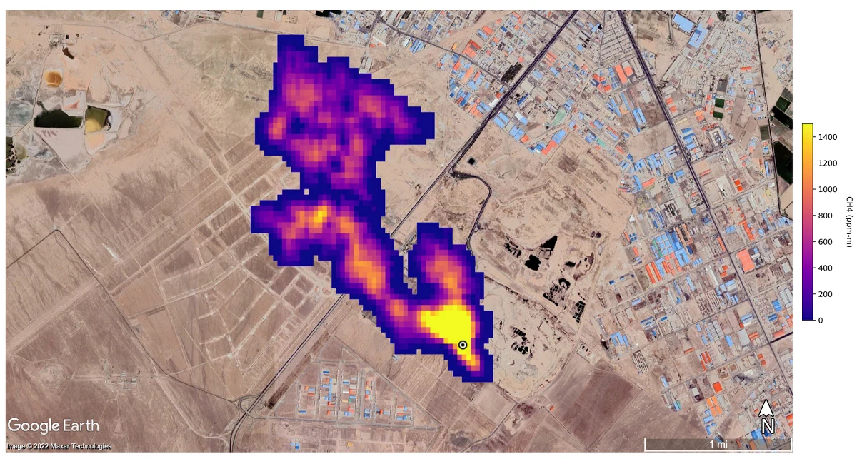
Okazało się jednak, że dzięki przedsięwzięciu udało się także zaobserwować ponad 50 tzw. superemitetnów metanu w Azji Środkowej, na Bliskim Wschodzie i w południowo-zachodniej części Stanów Zjednoczonych. Odkryte obszary to np. instalacje naftowe oraz duże wysypiska śmieci.
Niektóre ze zlokalizowanych przez badaczy skupisk metanu były większe niż jakiekolwiek, które zostały do tej pory zaobserwowane.
Projekt pozwolił wykryć m.in. smugę metanu o długości co najmniej 4,8 kilometra na południe od Teheranu w Iranie, pochodzącą z dużego kompleksu przetwarzania odpadów. W tym miejscu emitowanych może być nawet 8,5 tys. kilogramów metanu co godzinę.
Urządzenie uchwyciło także skupisko 12 tzw. pióropuszy gazu, które pochodzą z infrastruktury naftowej i gazowej zlokalizowanej na wschód od miasta portowego Hazar nad brzegiem Morza Kaspijskiego w Turkmenistanie. Niektóre smugi rozciągały się nawet na ponad 32 kilometry. Według szacunków, w tym miejscu metan może uchodzić do atmosfery nawet w tempie ponad 50 tys. kilogramów na godzinę.
Nad jednym z największych pól naftowych w stanie Nowy Meksyk w USA utworzyła się smuga metanu o długości 3,3 km, która odpowiada za emisję ponad 18 tys. kilogramów metanu na godzinę.
Okrążając Ziemie raz na 90 minut, EMIT jest w stanie skanować rozległy obszar, skupiając się przy tym równocześnie na terenach o znacznie mniejszej powierzchni, takich jak na przykład boisko do piłki nożnej.
Ograniczenie emisji metanu jest kluczem do ograniczenia globalnego ocieplenia. Ten ekscytujący postęp nie tylko pomoże naukowcom skuteczniej wskazać, skąd pochodzą wycieki metanu, ale również zapewni wgląd w to, jak można się nimi zająć szybko. EMIT okazuje się być krytycznym narzędziem w naszym zestawie instrumentów do pomiaru tego silnego gazu cieplarnianego - i zatrzymaniu go u źródła - komentuje Bill Nelson z NASA.
Badacze w ramach projektu planują prowadzić dalsze pomiary pod kątem emisji metanu w suchych regionach Afryki, Azji, Ameryki Północnej i Południowej oraz Australii. Dane, które pozyskają, pomogą lepiej zrozumieć rolę cząstek pyłu zawieszonego w powietrzu w ogrzewaniu i chłodzeniu atmosfery, a także powierzchni Ziemi.


